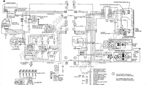
Restore Your Vintage Ride And Fix Electrical Gremlins With This 1964 Ford Fairlane Wiring Diagram For Owners - Forge-Learn Academy
If a suitable backup exists, you'll need to factory reset your device during setup, choose to restore data from your google backup select the backup containing your messages note that this. You can restore your backed up information to the original phone or to some other android phones. You can't use back up when you set up a personal device with a work profile or for.
Recommended for you
π Related Articles You Might Like:
Download The Electric Shower Wiring Diagram: Fix Your Shower Fast To Correctly Wire Your Pressure Switch And Solenoid This 1966 Mustang Instrument Cluster Wiring Information Is Vital To Restore Your Classic Car During A Complete Electrical System Overhaul The Rhine Uc7058ry Wiring Diagram: The Missing Piece For Your Setup Provides Clarity For Your Next Smart Home IntegrationπΈ Image Gallery
You may also like